Fabia 1 ventilátor topení

Technická řešení specifických problémů benzíňáků, včetně LPG i CNG pohonu.

Moderátoři: šulda, Moderátoři

Odpovědět
Miselin4
Přispěvovatel
Příspěvky: 51
Registrován: 26 pro 2013, 16:10
Odpovědi: 0

Fabia 1 ventilátor topení

Příspěvek od Miselin4 »

Zdravím, nemáte někdo El. Schéma zapojení ventilátoru topení? (manuální klimatizace)
Nebo nejlépe přímo nějaký tip 😅 na fabii nejde ventilátor topení na žádný stupeň, proud nejde už do pojistky od ventilátoru.. Pojistka byla trochu spečená ale ne spálená.. [/u]
slovacek.milos
Aktivista
Příspěvky: 33961
Registrován: 23 pro 2007, 12:51
Odpovědi: 0
Bydliště: Strážnice

Příspěvek od slovacek.milos »

tak pokud ti de přes pojistku a nejde od pojistky co ten pin je prostě roztažený :?
Miselin4
Přispěvovatel
Příspěvky: 51
Registrován: 26 pro 2013, 16:10
Odpovědi: 0

Příspěvek od Miselin4 »

Právě že nejde už do pojistky
Uživatelský avatar
ROMEK
Aktivista
Příspěvky: 5782
Registrován: 03 dub 2006, 19:53
Odpovědi: 1
Bydliště: SK Záhorie

Příspěvek od ROMEK »

Obrázek
Obrázek
Honda CR-V, Peugeot Partner,VW Caddy, Škoda 1000MB DELUXE
Miselin4
Přispěvovatel
Příspěvky: 51
Registrován: 26 pro 2013, 16:10
Odpovědi: 0

Příspěvek od Miselin4 »

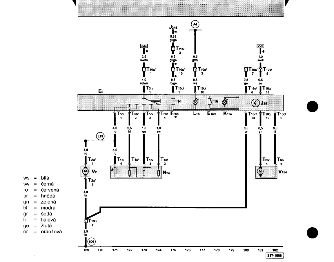
Toto je schéma od pojistky k ventilátoru. Celá tahle větev je funkční. Já potřebuju zjistit odkud má jít proud do pojistky 🤔
DIAGNOSTIK
Přispěvovatel
Příspěvky: 711
Registrován: 23 led 2006, 19:36
Odpovědi: 0

Příspěvek od DIAGNOSTIK »

Na ventilátoru žádná pojistka není...Pouze jedna v pojistkovém panelu. Potom tepelná v předřadném odporu. Ale to by fungoval nejrychlejší stupeň. Jednodušší zapojení snad neexistuje...Použij žárovkovou zkoušečku, né diodovou. Ta někdy svítí, i když nemá...
To je situace!
Odpovědět

Zpět na „Údržba a zvyšování výkonu (BENZÍN, LPG, CNG)“